Мобильная установка гидравлическая с ДВС 15 l/min, 200 bar
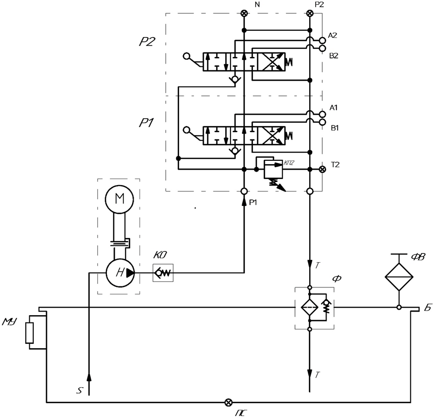
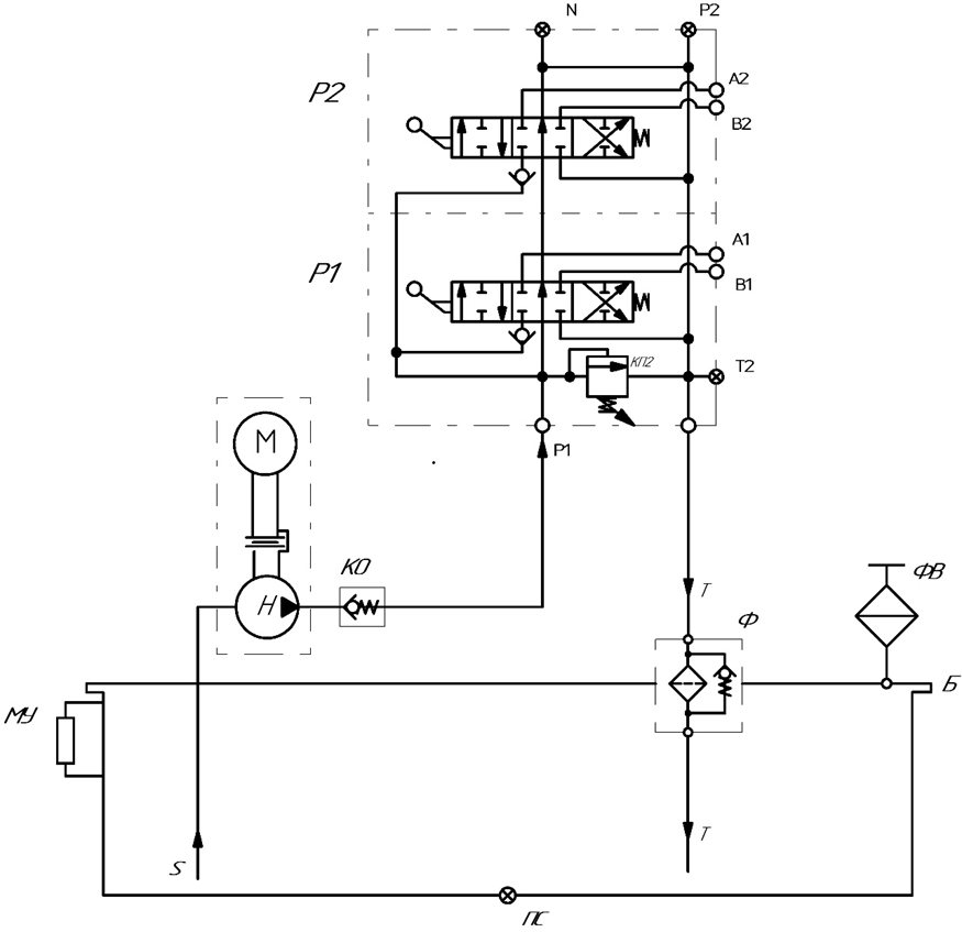
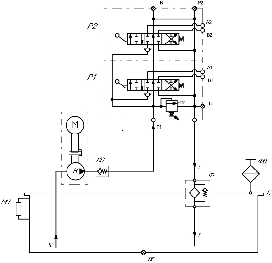
Гидравлическая станция предназначена для приведения в действие исполнительных механизмов гидравлического оборудования при выполнении работ в условиях отсутствия централизованного электроснабжения.
Конструктивно станция выполнена в виде рамы, оснащённой пневматическими колесами, что обеспечивает её перемещение без применения грузоподъёмной техники. На раме установлены двигатель внутреннего сгорания и гидробак с размещённой на нём гидравлической аппаратурой.
По требованию заказчика возможна поставка изделия в индивидуальной комплектации с учётом технических требований и условий эксплуатации.

Технические характеристики
| Наименование параметров | Значение |
| Двигатель бензиновый Rato R390 | |
| Мощность, кВт | 7,6 |
| Частота вращения максимальная, об/мин | 3600 |
| Насос Н | |
| Рабочий объём, см3 | 6,3 |
| Максимальное рабочее давление, бар | 200 |
| Подача, л/мин | 15 (при 2500 об/мин) |
| Направление вращения | правое |
| Температура окружающей среды, °С: | |
| Минимальная | - 15 |
| Максимальная | +50 |
| Основные марки рабочей жидкости*: |
|
| Зимой | МГ-15В ТУ 38.101479-00 |
| Летом | МГЕ-46В ТУ 38.001347-83 |
| Класс чистоты рабочей жидкости по ГОСТ 17216-71, не ниже | 10 |
| Масса установки, не более, кг | 80 |
| Бак, л | 30 |
| Габаритные размеры, не более, мм | |
| a (длина) | 1090 |
| b (ширина) | 920 |
| c (высота) | 1170 |

- Пневматическая шина
- Двигатель (ДВС)
- Рама
- Колокол
- Гидронасос
- Заливная горловина с сапуном
- Фильтр сливной
- Гидрораспределитель

