Гидростанция со сдвоенным насосом высокого давления СГИ100-7,5-2057 45 л/мин, 400 бар
45 л/мин, 400 бар
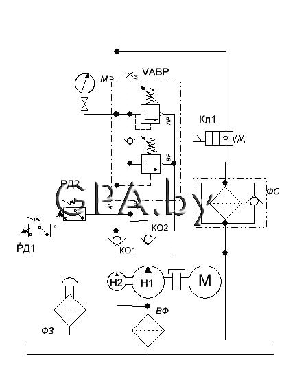
Гидростанция предназначена для работы с односторонними цилиндрами.В гидросхеме данной гидростанции применяется 2 насоса на одном валу. Насос низкого давления (НШ32) с подачей 45 л/мин позволяет осуществлять холостой ход (быстрый подвод и отвод). Насос высокого давления (50НР4) подачей 5 л/мин, осуществляет рабочий ход.
Особенностью гидросхемы является наличие клапана высокое-низкое давление. Данный клапан позволяет разгружать насос холостого хода при достижении давления настройки клапана высокого давления. Это позволяет избежать лишнего нагрева масла, а также экономит электроэнергию.
| Производительность | л/мин |
| Максимальная производительность насоса 1 | 45 |
| Максимальная производительность насоса 2 | 5 |
| Давление | bar |
| Рабочее давление насоса 1 | 100 |
| Рабочее давление насоса 2 | 280 |
| Электродвигатель | |
| Частота вращения электродвигателя, об/мин | 1450 |
| Тип – трёхфазный асинхронный | 380 вольт |
| Мощность, КВт | 7,5 |
| Ёмкость гидробака | л |
| Ёмкость гидробака | 100 |
| Габаритные размеры | мм |
| Длина | 500 |
| ширина | 700 |
| Высота | 1200 |
Условия эксплуатации | |
| температура окр. среды, оС | +5… +40 |
Схема гидравлическая:
производитель
GPA
Если вы хотите купить гидростанция со сдвоенным насосом высокого давления СГИ100-7,5-2057 , вы можете:
Позвонить:

