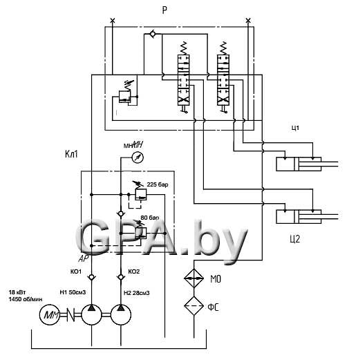
Гидростанция горизонтального пресса вторсырья 40 тонн 225 бар, 110 л/мин
225 бар, 110 л/мин
Данная гидростанция применяется в горизонтальных прессах прессах для вторсырья (пластик, макулатура, картон). Данная станция обеспечивает быстрый ход и большое усилие прессования.
Возможны изменения по согласованию с заказчиком.
Технические данные:
| Производительность | л/мин |
| При давлении до 80 бар | 110 |
| При давлении 80-225 бар | 40 |
| Давление | bar |
| Давление холостого хода | 80 |
| давление рабочего хода | 225 |
| Электродвигатель | |
| Частота вращения электродвигателя, об/мин | 1450 |
| Тип - трёхфазный асинхронный | 380 вольт |
| Мощность. КВт | 18,5 |
| Ёмкость гидробака | л |
| Ёмкость гидробака | 250 |
| Габаритные размеры | мм |
| Длина | 904 |
| ширина | 610 |
| Высота | 1400 |
| Условия эксплуатации | |
| температура окр. среды, °С | +5... +40 |
Гидравлическая схема:

производитель
БелСИ
Если вы хотите купить гидростанция горизонтального пресса вторсырья 40 тонн , вы можете:
Позвонить:

