Гидростанция СГИ10.5,5/12-1,1-В3-211 5,5 л/мин, 100 бар
5,5 л/мин, 100 бар

Заменяет гидростанцию Г48-1 при этом имеет меньший вес, более высокое давление, ниже стоимость.
Особенности:
- предохранительный клапан
- сливной фильтр 10 мкм
- манометр
- визуальный указатель уровня с термометром
Производительность, л/мин | 5,5 |
Тип насоса | шестеренный |
Давление, максимальное, Мпа | 10 |
Электродвигатель | трёхфазный асинхронный |
Частота вращения электродвигателя, об/мин | 3000 |
Напряжение, В | 380 |
Мощность, кВт | 1,1 |
Ёмкость гидробака, л | 20 |
Габаритные размеры, мм | |
Длина | 400 |
Ширина | 500 |
Высота | 700 |
Условия эксплуатации | |
Температура окружающей среды, оС | 0- 60 |
Вязкость жидкостей, мм2/с | от 15 до 350 |
Вес гидростанции без рабочей жидкости, кг | 60 |
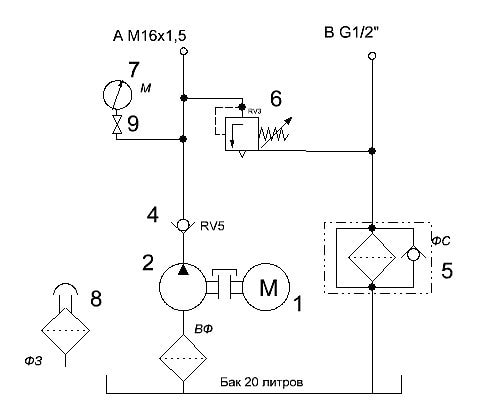
Схема гидравлическая:

Если вы хотите купить гидростанция СГИ10.5,5/12-1,1-В3-211 , вы можете:
Позвонить: