Гидростанция СГИ100.33.20-1002

Максимальная эффективность пр минимальном размере.
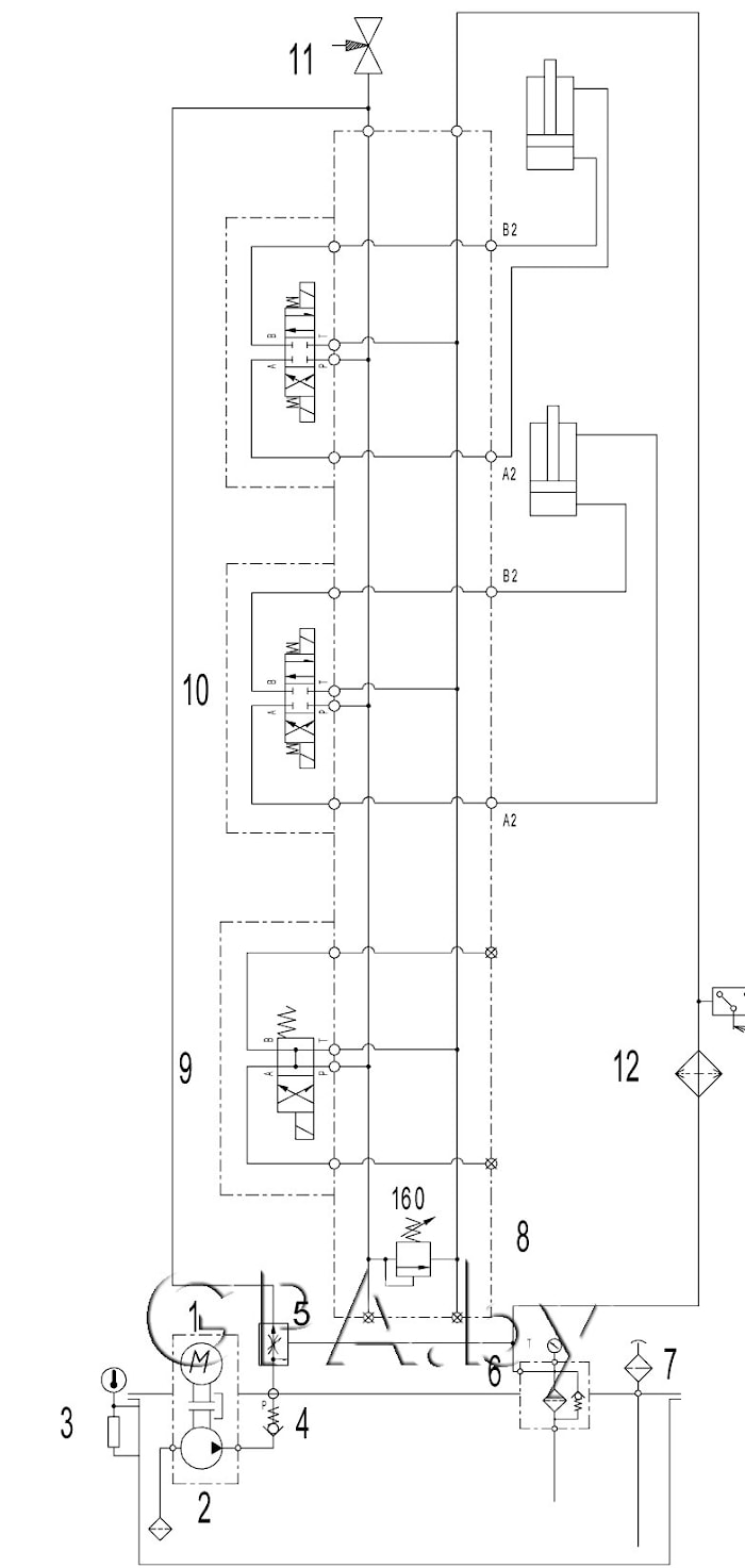
Трехлинейный регулятор потока, позволяет плавно менять расход без дросселирования, исключая нагрев рабочей жидкости.
Маслоохладитель с реле температуры включается в работу по мере необходимости.
Особенности:
- Небольшой гидробак
- Пропорциональный регулятор потока регулирует поток рабочей жидкости от 0 до 33 л/мин
- Электроразгрузка
- Маслоохладитель
Производительность, л/мин | от 0 до 33 |
Тип насоса | шестеренный, пластинчатый на выбор |
Давление, максимальное, Мпа | 20 |
Электродвигатель | трёхфазный асинхронный |
Частота вращения электродвигателя, об/мин | 1450 |
Напряжение, В | 380 |
Мощность, кВт | 11 |
Ёмкость гидробака, л | 100 |
Габаритные размеры, мм | |
Длина | 570 |
Ширина | 640 |
Высота | 1040 |
Условия эксплуатации | |
Температура окружающей среды, оС | 0- 60 |
Вязкость жидкостей, мм2/с | от 15 до 350 |
Вес гидростанции без рабочей жидкости, кг | 150 |
Схема гидравлическая:

производитель
БелСИ
Если вы хотите купить гидростанция СГИ100.33.20-1002 , вы можете:
Позвонить: