Гидравлический агрегат для технологических линий и станков 1,5 кВт, 17+4 л/мин, 250 бар
Гидравлический агрегат предназначен для питания и управления исполнительных механизмов станков и технологического оборудования. Конструкция выполнена в компактном исполнении: насосные агрегаты, распределительная аппаратура, фильтры и маслоохладитель — на крышке бака, что обеспечивает удобный доступ к обслуживанию.
Агрегат обеспечивает стабильную подачу рабочей жидкости, поддержание давления, эффективную фильтрацию и охлаждение, что делает его универсальным решением для промышленного применения.
Технические характеристики
| Наименование параметров | Значение |
| Электродвигатель М1 |
|
| Мощность, кВт | 1,5 |
| Напряжение, В | 380 |
| Частота вращения, об/мин | 1500 |
| Электродвигатель М2 |
|
| Мощность, кВт | 2.2 |
| Напряжение, В | 380 |
| Частота вращения, об/мин | 1500 |
| Насос шестеренный Н1 |
|
| Рабочий объём, см3 | 12 |
| Подача, л/мин | 17 |
| Насос аксиально-поршневой Н2 | |
| Рабочий объём, см3 | 2.7 |
| Подача, л/мин | 4 |
| Максимальное рабочее давление общее, бар | 250 |
| Направление вращения гидронасосов Н1 и Н2 | правое |
| Бак объём, л | 40 |
| Размещение | горизонтально |
| Гидрораспределители Р1, Р2, Р3 | |
| Тип управления | электромагнитный |
| Напряжение, В | 24 |
| Температура окружающей среды, °С: |
|
| Минимальная | - 40 |
| Максимальная | +40 |
| Основные марки рабочей жидкости*: |
|
| Зимой | МГ-15В ТУ 38.101479-00 |
| Летом | МГЕ-46В ТУ 38.001347-83 |
| Фильтр заливной с сапуном | |
| Номинальная тонкость фильтрации, мкм | 40 |
| Фильтр сливной | |
| Номинальная тонкость фильтрации, мкм | 10 |
| Класс чистоты рабочей жидкости по ГОСТ 17216-71, не ниже | 10 |
| Количество заливаемой раб. жидкости **, л | 29,5 |
| Масса гидроустановки, не более, кг | 62 |
| Масса гидроустановки с раб. жидкостью, не более, кг | 88 |
| Габаритные размеры, не более, мм |
|
| а (длина) | 710 |
| b (ширина) | 400 |
| с (высота) | 700 |

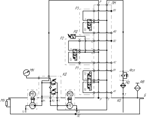
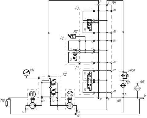
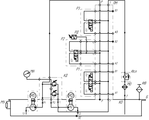
Рис. 1 – Схема гидравлическая принципиальная

Рис. 2 – Устройство гидростанции
| 1. Бак гидравлический Б; | 2. Пробка сливная ПС; |
| 3. Маслоуказатель МУ; | 4. Фильтр заливной с сапуном ФВ; |
| 5. Клапан давления "высокое-низкое"; | 6. Манометр МН; |
| 7.Электродвигатель М2; | 8. Электродвигатель М1; |
| 9. Фильтр сливной Фсл; | 10. Маслоохладитель МО; |
| 11. Плита монтажная ПМ; | 12. Реле давления РД; |
| 13. Распределитель Р3; | 14. Распределитель Р2; |
| 15. Распределитель Р1; | 16. Идентификационная наклейка. |
Гидростанция состоит из компактно расположенных компонентов. На крышке гидравлического бака установлены электродвигатели М1 и М2, которые крепятся посредством колоколов. С помощью колоколов и муфт к двигателям крепятся гидронасосы, которые установлены внутри гидробака Б. Распределители Р1, Р2, Р3 и реле давления РД с плитой ПМ, клапан давления КД, маслоохладитель МО, сливной фильтр Фсл и фильтр заливной с сапуном ФВ расположены на крышке гидравлического бака. Спереди бака установлены маслоуказатель МУ и сливная пробка ПС.
Принцип работы установки гидравлической
Шестеренный насос Н1 и аксиально-поршневой насос Н2, приводимые во вращение электродвигателями М1 и М2 соответственно, всасывают из бака Б гидравлическое масло и нагнетают его через обратные клапана КО1 и КО2 под давлением в напорные линии. Далее масло попадает в клапан давления КД. Из клапана КД рабочая жидкость от двух гидронасосов подается в плиту ПМ с распределителями Р1, Р2 и Р3. Гидрораспределители Р1-Р3 направляют рабочую жидкость к исполнительным органам. При подачи электрического сигнала на соответствующий магнит распределителя - происходит движение исполнительного органа.
Клапана предохранительные установлены в клапане давления КД. При холостом ходе подача происходит от двух насосов Н1 и Н2 (20 л/мин). При достижении давления настройки клапана предохранительного насоса Н1 (45 bar) поток жидкости идет в бак (на слив) и на выходе остается высокое давление и малая подача (клапан предохранительный насоса Н2 настроен на 250 bar).
В напорной линии гидросистемы установлено реле давления, которое сигнализирует о превышении установочного давления. В сливной линии установлен фильтр для очистки масла от загрязнений Фсл. Для охлаждения рабочей жидкости в гидравлической установке предусмотрен маслоохладитель МО. Для индикации уровня масла в гидравлическом баке предназначен маслоуказатель МУ. Заливается масло через фильтр заливной с сапуном ФВ. Сливается через пробку сливную ПС.

