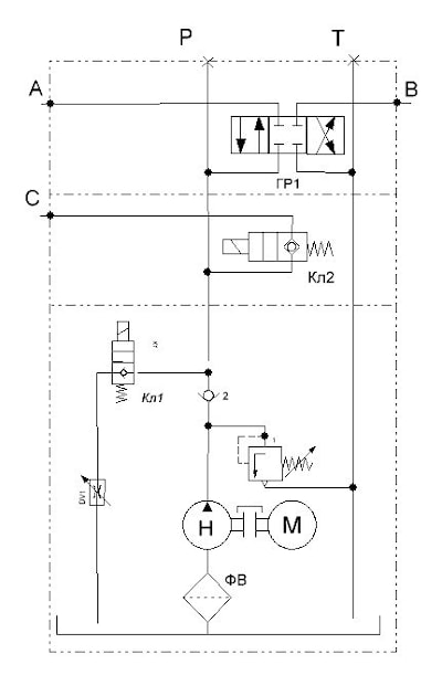
Гидростанция труборельсовой тележки МРР348 220 бар, 3,7 л/мин
220 бар, 3,7 л/мин

См. так же минигидростанция гидроборта В2
Технические данные
Производительность насоса, л/мин | 3,7 |
Рабочее давление, бар | 220 |
Электродвигатель | |
Напряжение постоянного тока, В | 12 |
Мощность, КВт | 1,8 |
Емкость гидробака, л | 3 |
Масса, кг | 15 |
Условия эксплуатации | |
Температура окр. среды, °С | -20˚… +50˚ |
Габаритные размеры ДхВхШ, мм | 517х230х191 |

Электрическая схема подключения:

производитель
GPA
Если вы хотите купить гидростанция труборельсовой тележки МРР348 , вы можете:
Позвонить: