Установка гидравлическая для охлаждения и фильтрации масла редуктора 25 бар, 33 л/мин
Гидравлическая установка предназначена для охлаждения и фильтрации масла, поступающего из редуктора.
| Наименование параметров | Значение |
| Электродвигатель М |
|
| Мощность, кВт | 1,5 |
| Напряжение, В | 380 |
| Частота вращения, об/мин | 1000 |
| Насос шестеренный Н |
|
| Рабочий объём, см3 | 36 |
| Максимальное рабочее давление, бар | 10 |
| Максимальное рабочее давление с учетом мощностных характеристик двигателя, бар | 25 |
| Подача, л/мин | 33 |
| Направление вращения | правое |
| Бак Объём, л | без бака |
| Размещение установки | горизонтально |
| Температура окружающей среды, °С: |
|
| Минимальная | - 20 |
| Максимальная | +50 |
| Марка рабочей жидкости (масло в редукторе) | CLP-320 |
| Фильтр всасывающий Ф1 | |
| Номинальная тонкость фильтрации, мкм | 125 |
| Фильтр напорный Ф2 | |
| Номинальная тонкость фильтрации, мкм | 60 |
| Класс чистоты рабочей жидкости по ГОСТ 17216-71, не ниже | 12 |
| Масса гидроустановки, не более, кг | 155 |
| Габаритные размеры, не более, мм |
|
| a (длина) | 1000 |
| b (ширина) | 1200 |
| c (высота) | 870 |
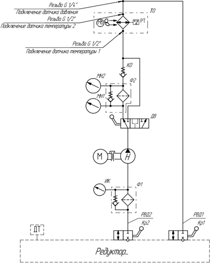
УСТРОЙСТВО И ПРИНЦИП РАБОТЫ
Гидравлическая установка состоит из компактно расположенных компонентов. Насосный агрегат и теплообменник, соединенные между собой трубопроводами, установлены на рамной конструкции. Фильтр всасывающий Ф1, фильтр напорный Ф2, дивертор ДВ и насосный агрегат М-Н установлены на раме с помощью кронштейнов. На входе и выходе фильтра напорного Ф2 установлены манометры МН1 и МН2 с диапазоном измерения давления от 0 до 10 bar. На всасывающем фильтре Ф1 установлен индикатор засоренности ИК.

1. Рамная конструкция;
2. Кран Кр2;
3. Фильтр всасывающий Ф1;
4. Индикатор засоренности ИК;
5. Дивертор ДВ;
6. Гидронасос Н;
7. Колокол;
8. Манометр МН1;
9. Электродвигатель М;
10. Идентификационная наклейка;
11. Теплообменник ТО;
12. Манометр МН2;
13. Фильтр напорный Ф2;
14. Клапан обратный КО.
Гидравлическая схема:


