Минигидростанция МРР-256 7 л/мин, 210 бар (до 3000 бар)
7 л/мин, 210 бар (до 3000 бар)
Минигидростанция МРР-256 предназначена для испытательных стендов высокого давления. Применяется в комплекте с усилителями давления или без них.В комлекте с усилителем давления BP2000 номинальное давление может достигать 3000 бар.
Комплектация:
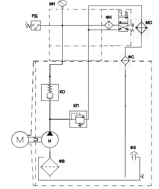
насос шестеренный
фильтр сливной 10 мкм
фильтр напорный 10 мкм
реле давления
манометр с краном
маслоохладитель (теплообменник воздушно-масляный)
| Напряжение электро-двигателя | Мощность электродвигателя, кВт | Подача, л/мин | Давление макс., Мпа | Объем бака, л | Ширина, мм | Глубина, мм | Высота, мм | |
| МРР256-1 | 380В | 1,5 | 2,2 | 210 | 30 | 400 | 340 | 700 |
| МРР256-2 | 380В | 3 | 7 | 210 | 30 | 400 | 340 | 750 |
| МРР256-3 | 380В | 3 | 11,5 | 125 | 30 | 400 | 340 | 750 |
Схема гидравлическая:

производитель
GPA
Если вы хотите купить минигидростанция МРР-256 , вы можете:
Позвонить:

