Гидроклапан предохранительный модульного монтажа типа SRV
Гидроклапаны предохранительные модульного монтажа с пилотным управлением типа MR, SRV по зарактеристикам и присоединительным размерам аналогичны клапанам КПМ, МКПВ МР, UZPR.Гидроклапаны предохранительные модульного монтажа предназначены для поддержания установленного давления, предохранения от повышения давления и разгрузки гидросистемы от давления.
Гидроклапаны предохранительные применяются в гидравлических системах прессов, станков, литейных и литьевых машин, а так же другого оборудования.
-размеры для подключения гидроклапанов предохранительных по DIN 24 340, ISO 4401, CETOP , ГОСТ26890-86
-максимальное рабочее давление 31,5 МПа
- типоразмеры Ду6; 10
Технические данные:
| Типоразмер | Макс. давление, бар | Макс. расход, л/мин |
| 02 | 250 | 40 |
| 03 | 80 | |
| 06 | 190 |

Код для заказа:
| SRV | 02 | P | L | 1, 2, 3 |
| Типоразмер, мм | Схема | Регулировка | Диапазон регулировки давления, бар | |
| Клапан предохранительный модульный | 02 : 6 | P: в линии P, W: в А и В линиях, A: в линии А, В: в линии В | 1 : 8-70 | |
| 03 : 10 | L : пластиковая рукоятка | 2 : 35-140 | ||
| 06 : 20 | 3 : 70-210 |
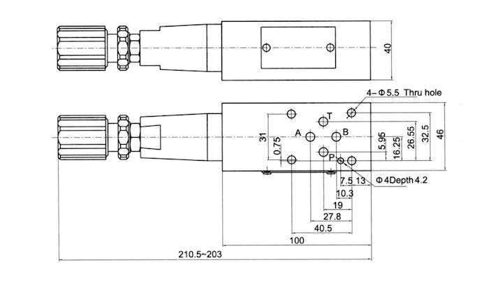
Размеры клапана предохранительного модульного Ду6 мм
Клапан в линии В или Р:

Клапан в линии А:

Клапан в линии А и В:

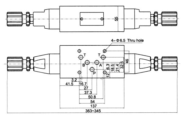
Размеры клапана предохранительного модульного Ду10 мм
Клапан в линии В или Р:

Клапан в линии В или Р:

Клапан в линии А и В:

производитель
SOLTECH
Если вы хотите купить гидроклапан предохранительный модульного монтажа типа SRV , вы можете:
Позвонить:

