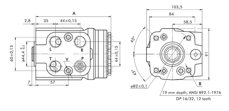
Блок гидростатического рулевого управления (насос-дозатор) тип HKUS.../4 39-396 см3
39-396 см3
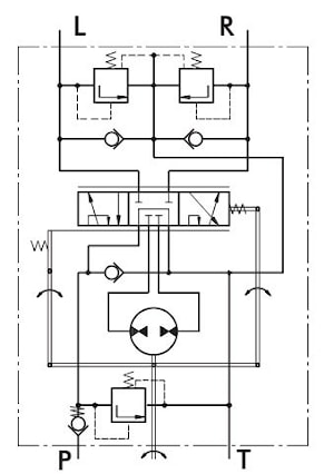
Блок гидростатического рулевого управления (насос-дозатор) тип HKUS.../4открытый центр, без обратной связи.
Представляет собой насос-дозатор HKU.../4 со встроенным блоком клапанов (кавитационные и предохранительные от ударных нагрузок)
| Тип | Присоединение | Объем | Номинальный расход | Номинальное давление |
| BSP | см3 | л/мин | Бар | |
| HKUS40/4 | 1/2″ | 39,6 | 4 | 160 |
| HKUS50/4 | 1/2″ | 49,5 | 5 | 160 |
| HKUS63/4 | 1/2″ | 65,6 | 6 | 160 |
| HKUS80/4 | 1/2″ | 79,2 | 8 | 160 |
| HKUS100/4 | 1/2″ | 99 | 10 | 160 |
| HKUS125/4 | 1/2″ | 123,8 | 13 | 160 |
| HKUS160/4 | 1/2″ | 158,4 | 16 | 160 |
| HKUS200/4 | 1/2″ | 198 | 20 | 160 |
| HKUS250/4 | 1/2″ | 247,5 | 25 | 160 |
| HKUS320/4 | 1/2″ | 316,8 | 32 | 160 |
| HKUS400/4 | 1/2″ | 396 | 40 | 160 |
производитель
M+S
Если вы хотите купить блок гидростатического рулевого управления (насос-дозатор) тип HKUS.../4 , вы можете:
Позвонить:

